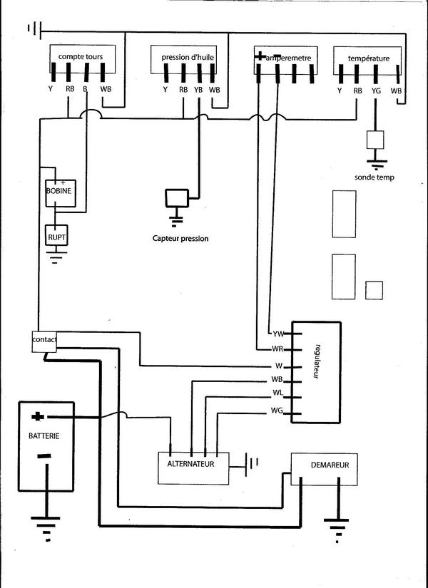
haaaarg!!!! facheuse éreure , je viens de me rendre compte d'une éreur sur mon schema, le plus "allim des appareils est le jaune (Y) et non pas le rouge et noir(RB)
confusion de m......
désolé
(y yelow jaune)
(r red rouge)
(b blak noir)
la couleur comme dit dans la revue étant d’abord la couleur principale et en second la deuxième

une 22 sinon rien ....